Principe de la conversion de l’énergie solaire, ses applications et ses perspectives

Le potentiel captivant de l’énergie solaire a émergé comme un phare de la durabilité, offrant une solution transformatrice à nos besoins énergétiques sans cesse croissants. Le principe de conversion du rayonnement solaire en énergie utilisable est devenu un point central dans la quête de sources d’énergie plus propres et plus efficaces.
Cette introduction se penche sur les principes fondamentaux qui sous-tendent la conversion de l’énergie solaire, explore ses diverses applications dans différents secteurs et envisage les perspectives prometteuses qui s’ouvrent à nous.
Rejoignez-nous pour un voyage dans le monde radieux de l’énergie solaire, où l’innovation rencontre la conscience environnementale, et où un avenir plus brillant et durable se dessine.
Réactions nucléaires dans l’atmosphère
Cependant, il n’y a pas que des réactions nucléaires qui se produisent dans l’atmosphère, mais aussi des réactions d’annihilation (dans le second cas, entre électrons et positrons). Ces phénomènes ont été découverts par des scientifiques japonais en 2017. Il s’est avéré que la charge initiatrice des réactions nucléaires impliquant l’azote et l’oxygène est la foudre.
Dès les années 1970, des scientifiques indiens ont découvert que dans l’Himalaya, lors d’orages, le nombre de neutrons dans l’atmosphère connaît des pics notables, et le processus même de libération de neutrons lors de décharges orageuses a été enregistré en 1991 depuis la station spatiale Mir.

Les recherches menées par des scientifiques japonais en 2017-2018 ont été motivées par des sursauts de rayons gamma enregistrés lors d’un orage le 6 février 2017. Dans un article publié dans la revue Nature, les auteurs de l’étude rapportent :
« Les éclairs et les nuages d’orage sont des accélérateurs naturels de particules. Le champ électrique à l’intérieur d’un nuage d’orage développe des flux d’électrons fuyants en forme d’avalanche qui émettent des rayons gamma de freinage. L’énergie de ces rayons gamma est suffisante pour déclencher des réactions photonucléaires atmosphériques qui produisent des neutrons et éventuellement des positrons. La source de ces derniers est la désintégration ß+ d’isotopes instables, en particulier le 13N, provenant probablement de la réaction 14N+??13N+n, où ? est un photon et n un neutron. Lors d’un orage survenu le 6 février 2017 au Japon, un sursaut gamma d’une durée inférieure à une milliseconde a été détecté par des détecteurs situés entre 0,5 et 1,7 km du lieu du sursaut. La rémanence causée par les rayons gamma a disparu rapidement, mais elle a été suivie par une émission de longue durée (environ une minute) d’une énergie d’environ 0,511 MeV. On peut supposer que cette dernière phase de rayonnement est due spécifiquement à l’annihilation entre les positrons et les électrons ».
En 2019, des rapports indiquent que les décharges de foudre ne sont pas la seule source de rayonnement gamma dans l’atmosphère. En outre, la physique électrique du nuage d’orage ne peut expliquer à elle seule l’apparition de flashs gamma terrestres (TGF), détectés pour la première fois en 1991 par le vaisseau spatial américain BATSE, en orbite dans le cadre de l’observatoire américain Compton Gamma-Ray. Le TGF est beaucoup plus long qu’une décharge d’éclair, et le processus de formation de neutrons dans l’atmosphère peut même précéder une décharge d’éclair et, par conséquent, être utilisé pour détecter un éclair qui ne s’est pas encore produit.
Ainsi, les réactions nucléaires, mais aussi les sursauts gamma et les réactions d’annihilation sont fréquents dans l’atmosphère terrestre. Jusqu’à présent, nous ne pouvons que deviner leur contribution exacte à la composition isotopique de l’atmosphère terrestre, ainsi que la spécificité de ces réactions dans l’atmosphère d’autres planètes, en particulier sur l’hydrogène de Jupiter, dont les orages posent également de nombreuses questions aux scientifiques.
Au vu de ce qui précède, je me demande si Compton et Oppenheimer auraient osé utiliser la bombe atomique s’ils avaient connu l’existence des réactions photonucléaires ? Auraient-ils osé tester la bombe atomique dans un orage, ou auraient-ils eu peur de provoquer des réactions non seulement thermonucléaires mais aussi d’annihilation au-dessus des îles japonaises ? L’histoire ne peut être subjonctive, mais il aurait été très intéressant de voir comment Arthur Compton aurait réagi aux données produites par l’observatoire spatial qui porte son nom, ainsi qu’au concept même de réactions photonucléaires, qu’il n’a pas vu de son vivant.
Mais Bethe et Teller, eux, l’ont vu.
Recherche sur l’énergie solaire
Pourquoi le soleil brille-t-il et ne se refroidit-il pas depuis des milliards d’années ? Quel est le « carburant » qui lui donne de l’énergie ? Les scientifiques ont cherché des réponses à cette question pendant des siècles, et ce n’est qu’au début du XXe siècle que la bonne solution a été trouvée. On sait aujourd’hui que, comme les autres étoiles, elle brille grâce aux réactions thermonucléaires qui se déroulent en son sein.
Si les noyaux d’atomes d’éléments légers fusionnent avec le noyau d’un atome d’un élément plus lourd, la masse du nouvel atome sera inférieure à la masse totale des atomes à partir desquels il a été formé. Le reste de la masse est converti en énergie, qui est emportée par les particules libérées lors de la réaction. Cette énergie est presque entièrement convertie en chaleur. Une telle réaction de fusion atomique ne peut se produire qu’à des pressions très élevées et à des températures supérieures à 10 millions de degrés centigrades. C’est pourquoi on parle de réaction thermonucléaire.

La principale substance qui compose le Soleil est l’hydrogène, qui représente environ 71 % de la masse totale du luminaire. Près de 27 % appartiennent à l’hélium, et les 2 % restants à des éléments plus lourds tels que le carbone, l’azote, l’oxygène et les métaux. Le principal combustible du Soleil est l’hydrogène. Quatre atomes d’hydrogène donnent un atome d’hélium à la suite d’une chaîne de transformations. Et pour chaque gramme d’hydrogène impliqué dans la réaction, 6×1011 J d’énergie sont libérés ! Sur Terre, cette quantité d’énergie suffirait à chauffer 1000 m3 d’eau de 0ºC à son point d’ébullition.
L’ère de la commercialisation de l’énergie solaire
Les années 1970 ont été marquées par un développement rapide de l’énergie solaire, qui a permis de réduire considérablement le coût des équipements. Le Dr Eliot Berman et Exxon ont mis au point une cellule photovoltaïque beaucoup moins chère qui a permis de réduire le coût par watt de 100 à 20 dollars. Lorsque les composants clés de l’équipement sont devenus plus abordables, les panneaux solaires ont trouvé des applications dans de nombreuses industries.
Des lampes de navigation et de signalisation alimentées par l’énergie solaire ont été installées sur des plates-formes pétrolières offshore, des phares, des passages à niveau et dans des habitations. Ces technologies sont particulièrement utiles dans les régions où il n’existe pas de connexion stable aux réseaux électriques traditionnels. Dans les années 1970, le président américain Jimmy Carter a installé des panneaux solaires à la Maison Blanche et, en 1973, des panneaux ont été installés pour chauffer l’eau.
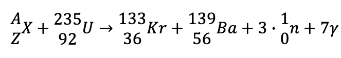
Problème 5
Suite à la collision du noyau d’uranium avec la particule X, la fission de l’uranium décrite par la réaction s’est produite :

Déterminer les nombres de charge et de masse de la particule X avec laquelle le noyau d’uranium est entré en collision.
Analyse
- Commençons par le nombre de masse. Utilisons une astuce : ce qui est à gauche est égal à ce qui est à droite.
- Notez également que nous avons 3 neutrons. Nous devons donc multiplier le nombre de masse du neutron par 3.
- La particule gamma est facile à traiter – comme nous l’avons montré précédemment, elle n’affecte rien.
A+235 = 133+139+3*1
D’où A=133+139+3-235=40.
C’est maintenant au tour du nombre de charges.
Z+92 = 36+56+3*0
D’où Z=36+56+0-92=0.
Réponse : nous avons obtenu l’élément X avec le nombre de masse 40 et le nombre de charge 0.
Le potentiel de l’énergie solaire
Le soleil nous fournit gratuitement 10 000 fois plus d’énergie qu’il n’en est consommé dans le monde. Un peu moins de 85 billions (8,5 x 1013) de kWh d’énergie par an sont achetés et vendus sur le seul marché commercial mondial. Comme il est impossible de suivre l’ensemble du processus, il est impossible de dire avec certitude quelle quantité d’énergie non commerciale est consommée par l’homme (par exemple, quelle quantité de bois et d’engrais est récoltée et brûlée, quelle quantité d’eau est utilisée pour produire de l’énergie mécanique ou électrique). Certains experts estiment que cette énergie non commerciale représente un cinquième de toute l’énergie utilisée. Malgré cela, l’énergie totale consommée par l’humanité au cours d’une année ne représente qu’environ un sept millième de l’énergie solaire qui atteint la surface de la Terre au cours de la même période.
Dans les pays développés comme les États-Unis, la consommation d’énergie est d’environ 25 000 milliards (2,5 x 1013) de kWh par an, ce qui équivaut à plus de 260 kWh par personne et par jour. Ce chiffre équivaut à faire fonctionner plus de cent ampoules à incandescence de 100 W pendant une journée entière. Le citoyen américain moyen consomme 33 fois plus d’énergie qu’un Indien, 13 fois plus qu’un Chinois, deux fois et demie plus qu’un Japonais et deux fois plus qu’un Suédois.
L’énergie solaire – concepts et principes généraux
Tout d’abord, il convient de noter que la ressource de l’énergie solaire est l’énergie de la lumière du soleil (énergie solaire). Elle peut être convertie soit en énergie électrique, soit en énergie thermique. Cela se fait à l’aide d’installations spéciales.
Sur la base des calculs des scientifiques, nous pouvons conclure qu’en une semaine, la quantité d’énergie solaire qui atteint la surface de la terre est plusieurs fois supérieure à la quantité d’énergie produite par diverses sources sur terre.

Il ne fait aucun doute que l’énergie solaire est une industrie prometteuse, mais elle a toujours deux côtés de la médaille.
Du côté positif, tout est plus ou moins clair. Il s’agit de la disponibilité universelle et de l’inépuisabilité de la ressource. Du côté négatif, il y a des aspects tels que.. :
- la dépendance relative aux conditions météorologiques et à l’heure de la journée ;
- la nécessité d’utiliser des batteries pour obtenir de l’énergie solaire ;
- les équipements coûteux en fonctionnement
- les variations de température à la surface des installations de captage de l’énergie solaire.
Production industrielle d’énergie.
Les premiers concentrateurs tournant autour de deux axes ont été produits en Allemagne au début des années 1920 par Mayer à Aix-la-Chapelle et Remshardt à Stuttgart. L’Allemagne a également introduit le premier héliostat en 1912.
Le premier héliostat.
La crise pétrolière de 1973 a été le principal moteur de la production industrielle de collecteurs à concentration, l’idée étant un système de gouttières combinées au cycle de Rankine (cycle utilisé dans les centrales de cogénération pour produire de la chaleur et de l’électricité). Les progrès techniques ont permis l’apparition de plaques paraboliques (Dish) utilisant le moteur Stirling. La technologie Dish – Stirling a été développée grâce à la coopération entre des centres scientifiques en Allemagne et aux États-Unis, et le premier système fonctionnel a été installé en 1977 sur la base aérienne d’Edwards en Californie.
Le système à tour a été proposé par une équipe de l’Institut de physique et de technologie de l’Académie des sciences du Turkménistan, à Ashgabat, en 1957. Le professeur Baum avait déjà travaillé sur un système de tour dans lequel des miroirs étaient placés autour d’une tour de collecte d’énergie solaire.
En 1977, une installation pilote de ce type a été mise en service sous la direction du scientifique Francia du Georgia Institute of Technology (États-Unis). L’installation comprenait 559 miroirs de forme octogonale, la puissance installée était de 400 kW et la température de la chaudière était d’environ ~1900 °C.
Une installation de 400 kW en Géorgie.
Caractéristiques de la transformation
Les réactions thermonucléaires dans le soleil sont considérées comme parfaites pour les raisons suivantes :
1. La transformation de l’hydrogène en hélium est le moyen le plus efficace de libérer de l’énergie dans le système solaire. Aucune autre réaction nucléaire ou chimique ne peut libérer autant de ressources de la matière que celles libérées à l’intérieur du Soleil par la transformation de l’hydrogène en hélium.
2. C’est le réacteur le plus sûr car il ne peut pas exploser, grâce à un système de contrôle parfait de ses processus internes. Toute surchauffe risquée entraîne une dilatation et un refroidissement instantané. La température de surface du Soleil est relativement stable.
3. Il s’agit presque d’une source éternelle. En effet, le processus de libération d’énergie en son sein se poursuivra pendant encore au moins dix milliards d’années.
4. L’étoile fournit en permanence à notre planète une énorme quantité de chaleur (180 000 TW), bien plus que la quantité que l’humanité peut consommer. Il est paradoxal de parler de crise énergétique alors que le Soleil nous offre 20 000 fois plus que ce dont tous les habitants de la Terre ont besoin réunis.
5. L’énergie que nous fournit le soleil est absolument propre. Elle ne pollue pas l’environnement, ni chimiquement, ni par radioactivité.
6. Le Soleil fournit de la chaleur gratuitement par le biais de réactions thermonucléaires.
7. Il est si éloigné que personne ne peut l’utiliser malicieusement pour détruire la vie sur notre planète.
8. Le réacteur thermonucléaire solaire parfait sert exclusivement à des fins pacifiques, au bénéfice de toute vie sur Terre. Entre les mains de l’homme, l’énergie nucléaire est devenue un instrument de souffrance et de mort (Hiroshima et Nagasaki).
9. L’énergie solaire, qui nous parvient sous forme de photons, est de grande qualité. Elle peut être facilement transformée en tout autre type d’énergie nécessaire aux ménages, à l’industrie, aux transports et à l’agriculture. Le rayonnement solaire peut être converti directement ou indirectement en d’autres types d’énergie : électrique, chimique, thermique, mécanique. La branche de l’industrie énergétique qui traite de l’utilisation de l’énergie solaire est appelée énergie solaire. De nombreux pays dans le monde disposent d’un large éventail de centrales solaires.
Option 2
Sur Terre, l’énergie solaire est utilisée de différentes manières. Le Soleil lui-même a des processus assez difficiles qui lui permettent de libérer l’énergie nécessaire à la vie sur l’ensemble de la planète.
Grâce à cela, l’atmosphère peut être chauffée, ce qui permet la formation des vents, ainsi que des courants marins et océaniques.
L’énergie solaire contribue au changement des saisons, qui n’existerait pas si le Soleil était absent ou si l’énergie elle-même n’était pas libérée en si grande quantité.
Le soleil joue également un rôle prépondérant dans le cycle de l’eau sur Terre, ainsi que dans l’apparition des fossiles naturels. C’est ainsi que le chauffage de l’ensemble de la planète fonctionne correctement. Sans l’énergie solaire, l’eau ne pourrait pas s’évaporer, elle stagnerait sur la planète et les processus ne fonctionneraient pas correctement.

Lorsqu’elle atteint les feuilles d’une plante, la photosynthèse commence, ce qui permet aux plantes de croître et de se développer correctement. C’est la couleur verte de la plante qui indique que les processus de photosynthèse se déroulent régulièrement. Ils permettent aux plantes de produire l’oxygène dont elles ont besoin pour respirer.
L’énergie du soleil permet de produire de l’énergie et de l’électricité. Pour cela, on installe des panneaux solaires qui permettent d’absorber l’énergie du soleil, de la stocker et de la recycler.
Par exemple, les autorités turques développent des programmes spéciaux pour l’installation de panneaux solaires auprès de la population ordinaire. Cette source d’énergie est récupérable et naturelle, il est donc encouragé de l’utiliser.
À l’avenir, les scientifiques appellent à un passage complet aux sources d’énergie naturelles, car elles sont renouvelables. En outre, elles ne sont pas nocives pour l’environnement. Elles sont rapidement recyclables et capables de se renouveler.
Outre les habitations, les panneaux solaires sont utilisés dans les serres et autres espaces plats. Ils peuvent tous être connectés au même système de stockage de l’énergie, où celle-ci est transformée en chaleur et en électricité. Il ne faut pas autant d’énergie solaire pour chauffer des maisons entières ou des appartements dans un immeuble de grande hauteur.
L’installation de panneaux solaires et de collecteurs pour stocker l’énergie produite n’est pas bon marché, mais les économies réalisées sur les ressources consommables permettent d’amortir rapidement le coût.
L’énergie solaire est donc l’une des sources d’énergie naturelle qui peut être renouvelée. De plus, de nombreux processus naturels qui entretiennent la vie sur Terre en dépendent.
L’atmosphère du Soleil : photosphère et chromosphère
L’atmosphère est l’enveloppe gazeuse d’un corps céleste qui est maintenue par sa gravité. Les couches externes des étoiles sont également appelées atmosphère. Les couches externes sont celles dont au moins une partie du rayonnement peut s’échapper sans entrave, sans être absorbé par les couches supérieures, dans l’espace environnant.
L’atmosphère du Soleil commence à une profondeur de 200 à 300 km au-delà du bord visible du disque solaire. Ces couches les plus profondes de l’atmosphère sont appelées photosphère. Comme leur épaisseur ne dépasse pas 1/3000e du rayon solaire, la photosphère est parfois appelée, par convention, la surface du Soleil. La densité des gaz dans la photosphère est à peu près la même que dans la stratosphère terrestre et des centaines de fois inférieure à celle de la surface de la Terre. La température de la photosphère diminue de 8000 K à une profondeur de 300 kilomètres à 4000 K dans ses couches supérieures. La température de la couche intermédiaire, au rayonnement de laquelle l’œil humain est sensible, est d’environ 6000 K.
Un rôle particulier dans l’atmosphère solaire est joué par l’ion hydrogène négatif, qui est un proton avec deux électrons. Un tel ion n’existe pas dans la nature terrestre. Ce composé inhabituel apparaît dans la fine couche extérieure la plus froide de la photosphère lorsque des électrons libres chargés négativement « collent » à des atomes d’hydrogène neutres, qui sont fournis par des atomes facilement ionisés de calcium, de sodium, de magnésium, de fer et d’autres métaux. Lorsqu’ils sont créés, les ions hydrogène négatifs émettent la majeure partie de la lumière visible. Cette même lumière est également bien absorbée par les ions, ce qui fait que l’opacité de l’atmosphère augmente rapidement avec la profondeur. C’est pourquoi le bord visible du Soleil nous apparaît très net.
La photosphère passe progressivement dans des couches plus raréfiées de l’atmosphère solaire : la chromosphère et la couronne. La chromosphère (qui signifie « sphère de couleur » en grec) doit son nom à sa couleur rouge-violet. Elle est visible lors des éclipses totales de Soleil sous la forme d’un anneau lumineux autour du disque noir de la Lune, qui vient d’éclipser le Soleil. La chromosphère est très hétérogène et se compose principalement de langues allongées (spicules), ce qui lui donne l’aspect d’une herbe brûlante. La température de ces jets chromosphériques est deux à trois fois plus élevée que dans la photosphère, et la densité est des centaines de milliers de fois plus faible. La longueur totale de la chromosphère est de 10 à 15 000 kilomètres.
Une éclipse solaire est une bonne occasion d’observer la chromosphère
L’élévation de la température dans la chromosphère est due à la propagation des ondes et des champs magnétiques qui y pénètrent depuis la zone convective. La matière s’échauffe de la même manière que dans un four à micro-ondes. Les vitesses de déplacement thermique des particules augmentent, les collisions entre elles se multiplient, les atomes perdent leurs électrons externes : la matière devient un plasma chaud ionisé. Ce sont ces mêmes processus physiques qui maintiennent la température exceptionnellement élevée des couches les plus externes de l’atmosphère solaire, situées au-dessus de la chromosphère.

Souvent, pendant les éclipses ou à l’aide d’instruments spéciaux, on peut observer à la surface du Soleil des « fontaines », des « nuages », des « entonnoirs », des « buissons », des « arcs » et d’autres formations de matière chromosphérique aux formes fantaisistes et très lumineuses. Elles sont stationnaires ou changent lentement, entourées de jets courbes et lisses qui entrent dans la chromosphère ou en sortent, s’élevant à des dizaines et des centaines de milliers de kilomètres. Ce sont les formations les plus grandioses de l’atmosphère solaire : les protubérances. Observées dans la raie spectrale rouge émise par les atomes d’hydrogène, elles apparaissent comme des fibres sombres, longues et incurvées sur le fond du disque solaire. Les prominences ont à peu près la même densité et la même température que la chromosphère. Mais elles se trouvent au-dessus de la chromosphère et sont entourées par les couches supérieures de l’atmosphère solaire, beaucoup plus minces. Les prominences ne tombent pas dans la chromosphère car leur matière est soutenue par les champs magnétiques des régions actives du Soleil. Le spectre des protubérances, comme celui de la chromosphère, est constitué de raies brillantes, principalement de l’hydrogène, de l’hélium et du calcium. Les raies d’émission d’autres éléments chimiques sont également présentes, mais elles sont beaucoup moins intenses.
Parfois, des explosions se produisent dans de très petites régions de l’atmosphère du Soleil. Il s’agit des éruptions chromosphériques. Elles durent généralement quelques dizaines de minutes. Lors des éruptions dans les raies spectrales de l’hydrogène, de l’hélium, du calcium ionisé et de quelques autres éléments, la luminosité d’une section distincte de la chromosphère est soudainement décuplée. Le rayonnement ultraviolet et le rayonnement X augmentent particulièrement : leur puissance est parfois plusieurs fois supérieure à la puissance totale du rayonnement du Soleil dans cette région du spectre à ondes courtes avant l’éruption.
Convertir l’énergie solaire en électricité
Les panneaux photovoltaïques (PV) et les installations solaires à concentration (CSP) qui captent la lumière du soleil peuvent la transformer en électricité utilisable. Les panneaux photovoltaïques installés sur les toits rendent l’énergie solaire viable dans pratiquement toutes les régions des États-Unis. Dans des endroits ensoleillés comme Los Angeles ou Phoenix, un système de 5 kilowatts produit en moyenne 7 000 à 8 000 kilowattheures par an, ce qui équivaut à peu près à la consommation d’électricité d’un ménage américain type.
Photovoltaïque
Dans ce cas, le courant électrique apparaît grâce à l’effet photovoltaïque. Le principe est le suivant : la lumière du soleil frappe une cellule photovoltaïque, les électrons absorbent l’énergie des photons (particules de lumière) et se mettent en mouvement. Il en résulte une tension électrique.
C’est ce processus qui se déroule dans les panneaux solaires, qui sont basés sur des cellules qui convertissent le rayonnement solaire en électricité.
La conception même des panneaux photovoltaïques est assez flexible et peut avoir différentes tailles. Ils sont donc très pratiques à utiliser. En outre, les panneaux ont des propriétés très performantes : ils sont résistants aux précipitations et aux fluctuations de température.
Voici comment est disposé un module individuel d’un panneau solaire :
L’énergie héliothermique
Il s’agit d’une approche légèrement différente : le rayonnement solaire est utilisé pour chauffer un récipient contenant un liquide. Celui-ci se transforme en vapeur, qui fait tourner une turbine générant de l’électricité.
L’exemple le plus évident de l’utilisation de cette technologie est la station solaire d’Ivanpah, dans le désert de Mojave. Il s’agit de la plus grande centrale solaire héliothermique au monde.
Elle fonctionne depuis 2014 et n’utilise aucun combustible pour produire de l’électricité, mais uniquement de l’énergie solaire propre.
La chaudière à eau est logée dans des tours que vous pouvez voir au centre de la structure. Elle est entourée d’un champ de miroirs qui dirigent les rayons du soleil vers le sommet des tours. L’ordinateur fait constamment tourner ces miroirs en fonction de la position du soleil.
Sous l’influence de l’énergie solaire concentrée, l’eau de la tour se réchauffe et se transforme en vapeur. Cela crée une pression et la vapeur commence à faire tourner une turbine, ce qui produit de l’électricité. La capacité de cette centrale est de 392 mégawatts, ce qui est tout à fait comparable à la centrale moyenne de Moscou.
Centrales solaires à ballons
Cette solution originale, bien que peu utilisée, a toujours sa place.
La centrale elle-même se compose de 4 parties principales :
- Aérostat – placé dans le ciel, il recueille le rayonnement solaire. L’eau pénètre dans le ballon et se réchauffe rapidement pour devenir de la vapeur.
- Conduite de vapeur – la vapeur sous pression y circule jusqu’à la turbine, ce qui la fait tourner.
- Turbine – sous l’influence du flux de vapeur, elle tourne, produisant de l’énergie électrique.
- Condenseur et pompe – la vapeur qui a traversé la turbine se condense en eau et est remontée dans le ballon par la pompe, où elle se réchauffe pour redevenir de la vapeur.
L’énergie solaire comme source d’énergie alternative
Les méthodes de conversion de l’énergie solaire pour produire les différents types d’énergie utilisés par l’homme peuvent être classées en fonction du type d’énergie produite et de la manière dont elle est produite :
Conversion en énergie électrique
Par l’application de cellules photovoltaïques
Les cellules photovoltaïques sont utilisées pour fabriquer des panneaux solaires, qui servent de récepteurs de l’énergie solaire dans les systèmes de centrales électriques solaires. Le principe de fonctionnement repose sur l’obtention d’une différence de potentiel à l’intérieur de la cellule photovoltaïque lorsque la lumière du soleil l’atteint.
Les panneaux diffèrent par leur structure (polycristalline, monocristalline, silicium par pulvérisation cathodique), leurs dimensions et leur puissance.

Grâce à l’utilisation de générateurs thermoélectriques.
Le générateur thermoélectrique est un dispositif technique qui permet d’obtenir de l’énergie électrique à partir de l’énergie thermique. Le principe de fonctionnement est basé sur la conversion de l’énergie obtenue grâce à la différence de température sur les différentes parties des éléments de la structure (force thermoélectromotrice).
Défaut de masse
La dernière question qui reste à éclaircir concernant la mécanique de l’explosion est celle de l’origine de l’énergie : celle-là même qui est libérée lors de la réaction en chaîne. Là encore, elle n’est pas sans masse. Ou plutôt, sans son « défaut ».
Jusqu’au siècle dernier, les scientifiques pensaient que la masse se conservait quelles que soient les conditions, et ils avaient raison à leur manière. Ici, nous avons laissé tomber un métal dans de l’acide – la cornue a bouillonné et des bulles de gaz se sont élevées à travers le liquide. Mais si l’on pèse les réactifs avant et après la réaction, sans oublier le gaz libéré, la masse est la même. Et il en sera toujours ainsi tant que nous travaillerons en kilogrammes, en mètres et en réactions chimiques.
Mais si l’on va plus loin dans le domaine des microparticules, la masse nous surprend également. Il s’avère que la masse d’un atome peut ne pas être exactement égale à la somme des masses des particules qui le composent. Lorsqu’un noyau lourd (par exemple, le même uranium) est fissionné, les « fragments » pèsent moins lourd que le noyau avant la fission. Cette « différence », appelée aussi défaut de masse, s’explique par les énergies de liaison au sein du noyau. C’est cette différence qui est transformée en chaleur et en rayonnement lors de l’explosion, selon la même formule simple : E=mc2.
C’est intéressant : il se trouve qu’il est énergétiquement favorable de diviser les noyaux lourds et d’unir les noyaux légers. Le premier mécanisme fonctionne dans une bombe à l’uranium ou au plutonium, le second dans une bombe à l’hydrogène. Mais le fer ne peut pas être utilisé pour fabriquer une bombe si on le souhaite : il se situe exactement au milieu de la ligne.
Pourquoi choisir des panneaux solaires ?
L’éclairage solaire est disponible dans tous les quartiers et vous permet d’avoir accès à une électricité gratuite.
Une indépendance totale par rapport aux prix gonflés fixés par les magnats locaux de l’énergie, ce qui permet d’économiser sur le coût global de l’entretien de votre maison.
Il est parfois moins cher d’installer des systèmes solaires que de faire passer une ligne électrique dans une ferme ou une petite communauté isolée. Calculez le coût des machines et de la main-d’œuvre, ainsi que le coût des câbles, des poteaux et des divers permis délivrés par les bureaucrates locaux, et vous constaterez que vous pouvez obtenir le même service sans toute la paperasserie, tout en restant votre propre patron.
Pureté écologique
La principale supériorité de ce système. Les cellules photovoltaïques n’ont pas la propriété de produire des émissions cancérigènes, ne peuvent pas influencer l’augmentation des gaz à effet de serre et ne polluent pas l’environnement.
Inutilité de l’octroi de licences. Tant que l’État n’a pas décidé de la disponibilité d’une licence pour le droit d’utiliser des cellules photovoltaïques afin de produire de l’électricité, il convient de l’utiliser. Les économies et le respect de l’environnement sont trois critères importants dans le choix des panneaux solaires.








